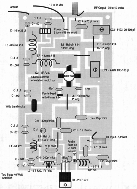
Slutsteg 40W
Här är ännu ett slutsteg till din piratradio station ! Slutsteget fungerar mellan 88-108 MHz. Ritningen kommer inte från mig !
Ritningen kommer inte från mig !